T35-11轴流式通风机 BT35-11防爆通风机可带百叶窗
T35-11轴流式通风机,BT35-11防爆通风机,墙壁式轴流通风机,250w轴流通风机
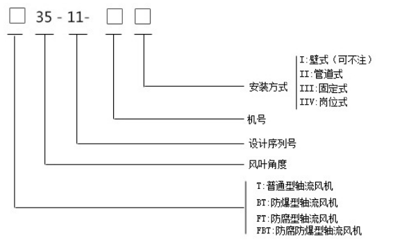
T35-11轴流式通风机系列通风机有:BT35-11防爆型轴流通风机,FT35-11防腐型轴流通风机,FBT35-11防爆防腐型轴流通风机。
一、T35-11轴流式通风机型号说明:

二、T35-11轴流式通风机组成特点说明:
1电 机:采用标准全铜芯电机;
2风 叶:铝压铸而成;
3风 筒:钢板加工焊接而成;
4网 罩:采用钢制网罩(防鸟网),可根据客户要求配置防虫网;
5防雨百叶:镀锌板拼接而成;(非特定组成配件,可根据客户要求订做)
6脚 架:固定式脚架和岗位式脚架;(非特定组成配件,可根据客户要求订做)
三、T35-11轴流式通风机安装说明:
1、T35-11轴流式通风机安装前应详细检查风机是否有损坏变形,如有损坏变形,待修理妥善后,方可进行安装。
2、安装T35-11轴流式通风机时要注意检查各不如部分有无松动,叶片与风筒间隙应均匀,不得相碰。
3、连接风口管道的重量不应由风机的风筒承受,安装时应另加支撑。
4、在T35-11轴流式通风机风口端须装集风器,并安装防护网。
5、T35-11轴流式通风机底座须与地基平面自然接合,不得敲打底座强制联接,以防底座变形,安装时应校正机座,加垫铁片、保持水平位置,然后拧紧地脚螺栓。
6、安装完毕后,须先进行实验,待运行正常后,才允许正式使用。
T35-11轴流式通风机广泛用于一般工厂、仓库、办公室、住宅内通风换气或强暖气散热,也可有较长的排气管道内间隔串联安装,以提高管道中的全压力,扯卸下电机可做自由风扇,欢迎来电咨询。
联系人:张经理 手机:15615688851(微信同号)
QQ:2656653994 座机:0538-6626868
地址:泰安市岱岳区青春创业开发区

